屋面合成高分子防水卷材施工工艺标准
1.适用范围 本工艺标准 适用于合成高分子防水卷材 屋面防水层工程粘贴法施工 。 2.施工准备 2.1材料及要求 2.1.1合成高分子卷材 2.1.1.1三元乙丙-丁基橡胶防水卷材 规格:厚1.2mm、1.5mm,长20m,宽1m; 2.1.1.2氯化聚乙烯—橡胶共混防水卷材 规格:厚1.2mm、1.5mm,长20m,宽1m、2m; 2.1.1.3氯化聚乙烯防水卷材 规格:厚1.2mm,长20m,宽0.9m; 2.1.1.4技术性能: 注:I类为高性能塑性体卷材;Ⅱ类为普通塑性体卷材
 2.1.2外观检查卷材面应平滑、无空洞、裂纹、折皱以及影响不透水性的其它缺陷。 折痕:每卷不超过2处,总长度不超过20mm; 杂质:大于0.5mm粒不允许; 胶块:每卷不超过6处,每处面积不大于4mm2; 缺胶:每卷不超过6处,每处不大于7mm,深度不超过本身厚度的30%。 2.1.3贮存、运输。 2.1.3.1应贮存在阴凉通风的室内,避免雨淋、日晒和受潮,严禁接近火源。 2.1.3.2卷材应直立堆放,其高度不得超过两层,两层存放或运输时应在两层之间放一块纤维板或胶合板。短途运输平放不得超过4层。 2.1.3.3应避免与化学介质及有机溶剂等有害物质接触。 2.1.4辅助材料 2.1.4.1合成高分子防水卷材配套材料
 2.1.4.2改性沥青防水涂料、聚合物水泥基复合防水涂料:节点密封材料。 2.1.4.3改性沥青防水油膏:节点密封材料。 2.2工具:
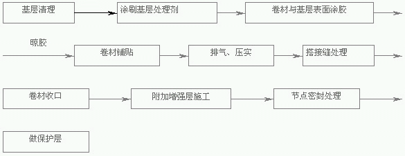
 2.3作业条件 2.3.1基层必须坚固、不起砂、不起皮、表面清洁平整,用2m直尺检查,最大空隙不应大于5mm,不得有空鼓、开裂及起砂、脱皮等缺陷,空隙只允许平缓变化。阴角处应做成半径为20mm的圆角;阳角处应做成半径为50mm的圆角。 2.3.2基层必须干燥,其含水率不得大于9%,检测简易方法是将1m×1m卷材或塑料布平铺在基层上,静置3~4小时(阳光强烈时1.5~2小时)后掀开检查,若基层覆盖部位及卷材或塑料布上未见水印即可施工。 2.3.3卷材严禁在雨天、雪天施工,五级风及其以上时不得施工,气温低于0℃时不宜施工。 3.操作工艺 3.1工艺流程
 3.2基层清理 施工前将验收合格的基层清理干净,并测定基层干燥度是否符合施工要求。 3.3涂刷基层处理剂基层处理剂采用聚氨酯底胶,配比为甲料:乙料:二甲苯=1:1.5:1.5~3,将底胶按配比拌合均匀后,用长把滚刷在大面积部位涂刷,底胶用量为0.7kg/m2。涂刷时厚薄应一致,不得有漏刷、花白等现象。在大面积涂刷前,应先用油漆刷蘸底胶在阴阳角均匀涂刷一遍基层处理剂,注意留出管根、水落口、管道支架周边约250mm不用涂刷。 3.4定位、弹线 3.4.1按设计要求及卷材铺贴方向、搭接宽度放线定位,并在基层弹上粉线。 3.4.2当屋面坡度小于3%时,卷材宜平行于屋脊铺贴;当屋面坡度≥3%时,卷材可平行或垂直于屋脊铺贴。若有2层或以上卷材组成复合防水层时,上下层卷材不得相互垂直铺贴。 3.4.3垂直流水方向铺贴的卷材搭接缝必须顺流水方向搭接,平行流水方向铺贴的卷材,如无刚性保护层则其搭接缝应与年最大频率风向一致。 3.4.4卷材长、短边搭接宽度,如空铺、点粘、条粘时,均为100mm;满粘法均为80mm。 3.4.5相邻两幅卷材短边搭接缝应相互错开300mm以上。 3.4.6卷材搭接缝应距阴阳角不小于300mm,宜避开天沟位置,尽量减少阴阳角处的接头。 3.5平铺法大面积铺贴卷材 3.5.1试铺 3.5.1.1将卷材拆去包装纸后开卷铺在基层上并对准粉线。 3.5.1.2高低跨连体屋面,应先铺高跨后铺低跨,铺贴应从最低标高处开始往高标高的方向滚铺。 3.5.1.3宜先铺离上料点远处,后铺近处。 3.5.2卷材与基层表面涂刷胶粘剂: 3.5.2.1满粘法:将卷材铺展在干净的基层上,将卷材沿1/2幅宽对折,用长把滚刷蘸基层胶粘剂滚涂卷材粘结面与基层表面。应留出搭接部位不涂胶,长短边部位空出80mm,作搭接用。 3.5.2.2条粘法:将试铺好的卷材在1/3幅宽沿长边对折,用油刷扫沿长向分别往卷材、基层表面均匀涂刷胶粘剂,呈长条形,宽度为150mm。 3.5.2.3涂刷胶粘剂时,不得涂刷得太薄而露底,也不得涂刷过多而产生聚胶,还要注意预留出卷材短边50mm宽的搭接位。由于胶粘剂一般都较稠,因此,涂刷卷材表面时要稍用力,但涂刷基层时则应较轻,以免“咬起”底胶,切忌在同一地方来回涂刷。 3.5.2.4铺贴卷材 卷材涂胶后静置干燥10~20min,当指触不粘手时,将卷材长边对准粉线铺贴,注意不要将卷材拉得过紧。按上述方法粘贴另一边卷材。 3.6滚铺法大面积铺贴卷材 3.6.1试铺 同3.5.1 3.6.2卷材与基层表面涂刷胶粘剂 3.6.2.1先将卷材展开摊铺在旁边平整干净的基层上,用长柄滚刷蘸胶粘剂,按设计要求(满贴、条贴或点粘)均匀涂刷在卷材的背面。应注意在搭接缝部位不得涂刷胶粘剂,搭接缝宽度:满粘法为80mm,点粘、条粘法为100mm。 3.6.2.2基层涂刷胶粘剂时,在基层上满涂或在卷材涂有胶粘剂的对应部位涂刷成条状、点状胶粘剂。 3.6.2.3涂刷胶粘剂的注意事项 同 3.5.2.33.6.3滚铺卷材 3.6.3.1收卷 将涂刷完胶粘剂并达到要求干燥度的卷材用φ50~100mm的塑料管或原来用来装运卷材的纸筒芯松松的成卷,使涂刷胶粘剂的一面朝外,成卷时两端要平整,不应出现笋状,以保证铺贴时能对齐粉线,并要注意防止砂子、灰尘等杂物粘在卷材表面。 3.6.3.2铺贴 成卷后用一根φ30mm×1500mm的钢管穿入中心的塑料管或纸筒贡内,由两人分别持钢管两端,抬起卷材的端头,对准分线,固定在已铺好的卷材顶端搭接部位或基层面上,抬卷材两人同时匀速向前,展开卷材,并随时注意将卷材边缘对准粉线,同时应使卷材铺贴平整,直到铺完一幅卷材。 3.7排气、压实 3.7.1每铺完一幅卷材,应立即用干净而松软的长柄压辊从卷材一端顺卷材横向顺序滚压一遍,彻底排除卷材与基层间的空气。 3.7.2排除空气后,平面部位卷材可用外包橡胶的大压辊滚压,使其粘贴牢固。滚压应从中间向两侧边移动,做到排气彻底。 3.7.3平面立面交接处,则先粘贴好平面,经过转角,由下往上粘贴卷材,粘贴时切忌拉紧,要轻轻沿转角压紧压实,再往上粘贴。同时排出空气,最后用手持压辊滚压密实,滚压时要从上往下进行。 3.7.4合成高分子卷材搭接缝粘合也可采用自硫化胶带粘接。沿搭接缝在底层卷材面相应位置贴上搭接缝胶粘带,然后从一端开始,两人配合,一人撕去胶带面的隔离纸,另一人一边用手由里向外将面层卷材压贴,一边用手持小铁压辊压实并排除空气。 3.8搭接缝处理。 3.8.1合成高分子卷材搭接宽度:满粘法80mm,空铺、点粘、条粘法100mm。 3.8.2合成高分子卷材搭接缝用丁基胶粘剂A、B两个组份,按1:1的比例配合搅拌均匀,用油漆刷均匀涂刷在翻开的卷材接头的两个粘结面上,静置干燥20min,即可从一端开始粘合,操作时用手从里向外一边压合,一边排除空气,并用手持小铁压辊压实,边缘用聚氨酯嵌缝膏封闭。 3.9卷材收口处理 女儿墙为砖墙时,卷材收头可直接铺压在女儿墙压顶下;也可在砖墙上留凹槽,卷材收头应压入凹槽内固定密封;凹槽距屋面找平层最低高度不应小于250mm。女儿墙为混凝土时,卷材的收头可采用金属压条钉压,并用密封材料封固,用带垫圈的水泥钢钉每隔300mm对卷材收口予以固定,钉位及卷材收口用密封材料封闭。 3.10节点密封施工(水落口、伸出屋面管道等) 3.10.1 水落管口节点防水层施工(如附图示) 3.10.1.1水落管安装完毕后,用UGM无收缩高强灌浆料(或微膨细石砼)分两次堵塞预留孔洞,后次堵塞前需在板中位置沿管壁和孔壁放置BW止水条。 3.10.1.2找平层施工时沿管口周边预留20mm宽凹槽。 3.10.1.3防水层卷材铺贴至管道周边250mm处,然后用高聚合物改性沥青防水涂料涂刷管口周边成膜,厚度4mm,并与卷材搭接200mm。 3.10.1.4保护层施工时同样在管口周边预留凹槽。 3.10.1.5在预留的凹槽内满嵌高聚物改性沥青防水油膏。 3.10.2伸出屋面管道节点防水层施工(如附图示) 3.10.2.1找平层施工时沿管道周边预留20mm凹槽,并嵌填高聚物改性沥青防水油膏。 3.10.2.2防水层卷材铺贴至管道周边200mm处。 3.10.3.3用聚合物水泥基复合防水涂料涂刷管道外壁,250mm高、厚度1.3~1.4mm。并与防水层卷材搭接,搭接宽度为200mm。 3.10.4.4聚合物水泥基复合防水涂料用水泥砂浆保护层覆盖,并于防水层及保护层收头处用高聚物改性沥青防水油膏封严。 3.11阴阳角位附加增强层施工 按设计要求裁剪好卷材,如设计无要求则可按卷材幅宽均分且略大于或等于300mm裁剪。将卷材中对中铺贴于阴阳角位,作为附加增强层卷材。 4.质量标准。 4.1保证项目。 4.1.1合成高分子防水卷材规格、性能必须按设计和有关标准采用,具备产品合格证或《广州市建材产品使用认证证书》及现场见证取样抽检合格资料。 4.1.2卷材防水层特殊部位的细部做法,必须符合设计要求和施工及验收规范的规定。 4.1.3防水层严禁有破损和渗漏现象。 4.2基本项目。 4.2.1卷材防水铺附加层的宽度应符合规范要求;分层的接头搭接宽度应符合规范规定,收头应嵌牢固。 4.2.2卷材粘结应牢固,无空鼓、损伤、滑移翘边、起泡、皱折等缺陷。 4.2.3聚氨酯底胶、聚氨酯涂膜防水增补剂涂刷均匀,不得有漏刷和麻点等缺陷。 4.3允许偏差项目 卷材搭接宽度允许偏差-10mm。 5.成品保护 5.1施工人员进入卷材施工地带范围必须穿着软底胶鞋。 5.2卷材铺贴完后,应及时做好保护层,不得持任何硬物在卷材上拖行,不得堆放重物、硬物。 5.3做保护层时,运送材料的小车等运输工具必须用充气胶轮。 6.应注意的质量问题。 6.1卷材搭接不良:接头搭接形式以及长边、短边的搭接宽度偏小,接头处的粘结不密实,接槎损坏、空鼓;施工操作中应按程序弹标准线,使与卷材规格相符,操作中齐线铺贴。 6.2空鼓:铺贴卷材的基层潮湿,不平整、不洁净、产生基层与卷材间窝气、空鼓;铺设时排气不彻底,窝住空气,也可使卷材间空鼓;施工时基层应充分干燥,卷材铺设应均匀压实。 6.3渗漏:转角、管根、变形缝处不易操作而渗漏。施工时附加层应仔细操作;保护好接槎卷材,搭接应满足宽度要求,保证特殊部位的施工质量。 7.质量记录。 本工艺标准应具备以下质量记录 7.1防水卷材应有产品合格证,并持有效的《广州市建材产品使用认证证书》及现场见证取样抽检的试验报告。 7.2辅助材料应有出厂合格证、使用配合比资料。 7.3隐蔽工程检查验收资料及质量检验评定资料。 8.安全技术措施。 8.1做好安全学习,包括新工人进场,节前节后安全学习,班组经常性安全学习,针对防水分项工程的特点由现场质安员对班组进行安全技术交底。 8.2严格执行“三件宝“制度,聚氨酯底胶及施工要戴胶手套,严禁光脚或穿拖鞋作业。 8.3临时用电统一规划,统一架设,实行三相五线供电,用电设备应有三级保护。 8.4注意防火安全,配备足够的灭火器材;焦油聚氨酯及溶剂应单独存放,并悬挂“严禁烟火”标牌明示。
|